e21rulezz писал(а):я вот думаю а если подать + на 87 контакт реле прямо с замка зажигания....ничего не сгорит?
нет не надо это делать !
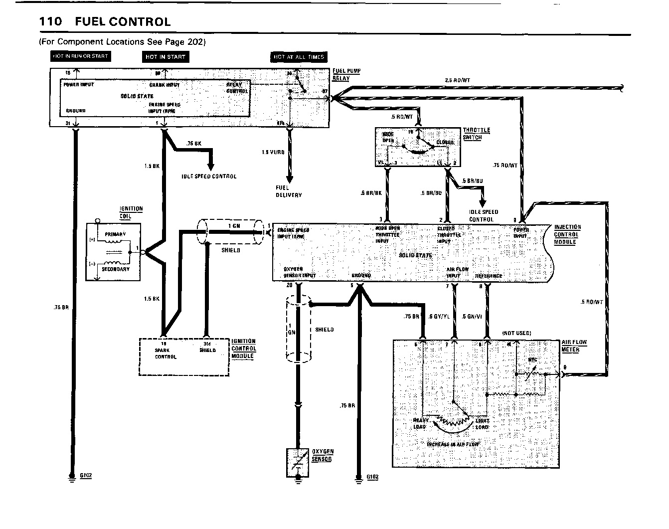
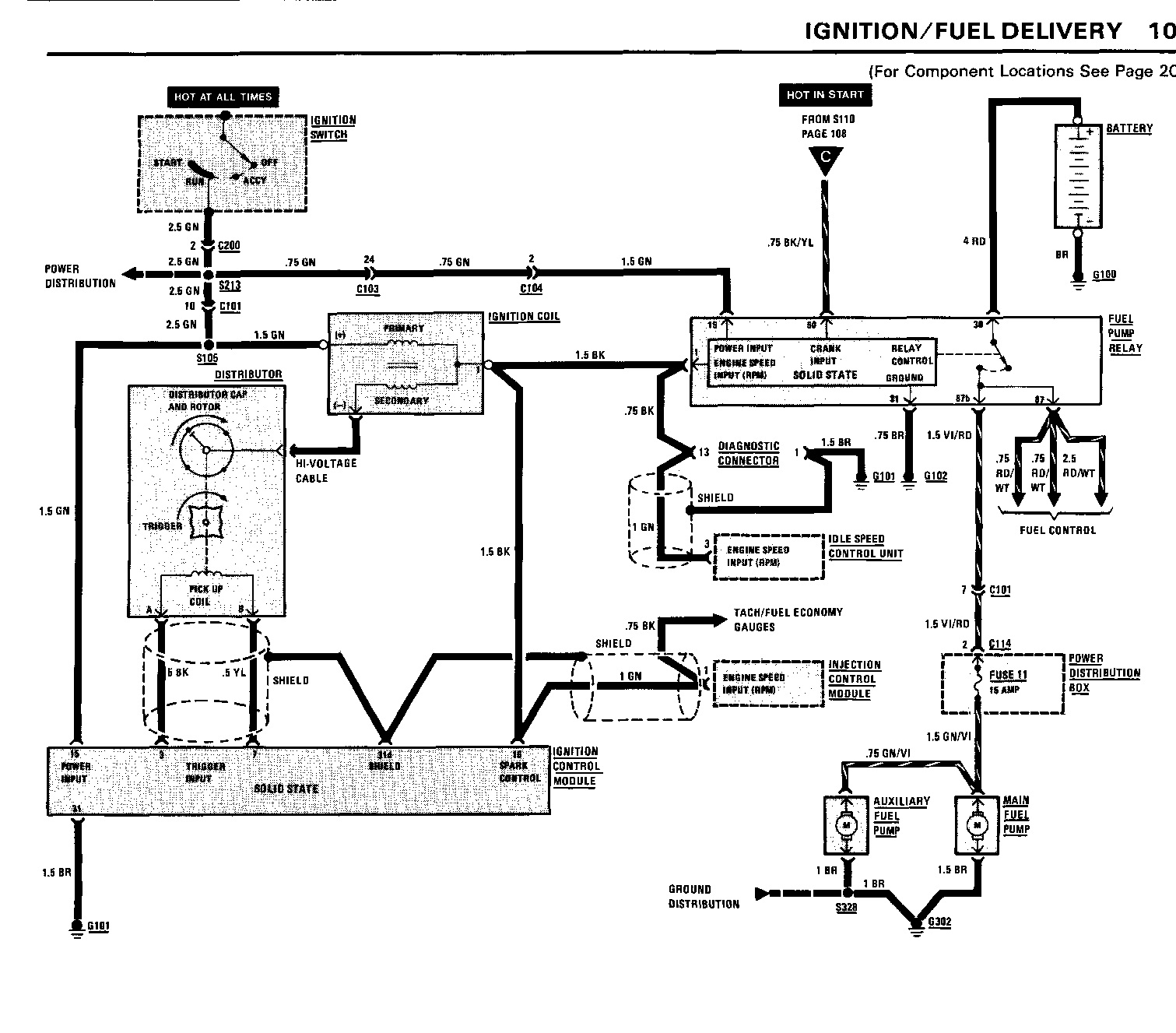
Нужно проверить разъем главного реле .Возможно что -то не подключено ...
Чуть позже найду етм от е30 и отпишу . У тебя реле SIEMENS ?
схема (проверить нужно все что к реле (16) подходит по проводам)
http://www.e30club.ru/143-bmw-e30-elect ... ronic.html
Позже ЕТМ посмотрю ...



